隨著經濟條件的改善和人們消費水平的提高,所排放生活污水經適當處理達標后排放或回用,使水資源得以保護或重復利用。此舉是緩解已經發生和將要發生的全國乃至全球水資源不足的重要途徑。生活污水處理設備現在已被大量應用于人群密度較高或生態環境要求較高的地區。我公司結合國內外景區景點公廁污水和中水處理技術,總結開發了地埋式一體化污水處理和回用系統。污水處理系統不占或極少占用地面面積,可寧靜穩定的運行在綠地下,出水可達到《城市污水處理廠污染物排放標準》要求;可回用于樓內廁所沖洗、綠地澆灑、洗車掃除及空調冷卻用水。

一、設計依據
委托單位提供的水質、水量及排放要求;
《建筑給排水設計規范》(GB50015);
《采暖通風與空氣調節設計規范》(GB50019);
《建筑中水設計規范》(GB50336);
《城市污水再生利用 景觀環境用水水質》(GB/T 18921);
《城市污水再生利用 城市雜用水水質》(GB/T 18920);
《中華人民共和國水污染防治法》;
《水污染物綜合排放標準》DB11/307-2013
其他相關現行規范及標準。

二、設計原則
1、執行國家環境保護的政策,符合國家和地方有關的法規、規范及標準,污水經處理后達標排放,其達標排放的廢水可以作為綠化用水。
2、根據企業規劃和實際情況,力求做到系統布局合理,節省投資,又便于運行管理。
3、采用高效、節能、先進、可靠的污水處理新工藝、新技術,實現污水處理工程的低耗高效。
4、在已建成相同類型處理工程的基礎上進行優化,盡可能降低投資和運行費用。
5、操作管理方便,操作人員的勞動強度低。
6、污水處理系統適合生產性變化

四、工藝選擇原則
1、設計方案嚴格執行環境保護有關規定,污水處理后必須保證出水主要指標均達到標準。
2、采用簡單、成熟、穩定、實用、經濟合理的處理工藝,保證處理效果,減少投資及運行管理費用。
3、處理系統運行有一定的靈活性和調節余地,以適應水質水量的變化;
4、設備有通用性和先進性,處理穩定可靠、效率高、管理方便,維修、維護工作量小,價格適中。
5、盡量減少污泥產生量,力求在系統內消化污泥,以減少污泥處理的投資及運行費用。
6、布局科學合理,與外界環境協調,滿足綠化要求。
7、盡可能減少對周圍環境的影響,合理控制噪聲,妥善處理固體廢棄物,避免二次污染。
8、工程建設完成后力爭達到社會效益、經濟效益、和環境效益的最佳統一。
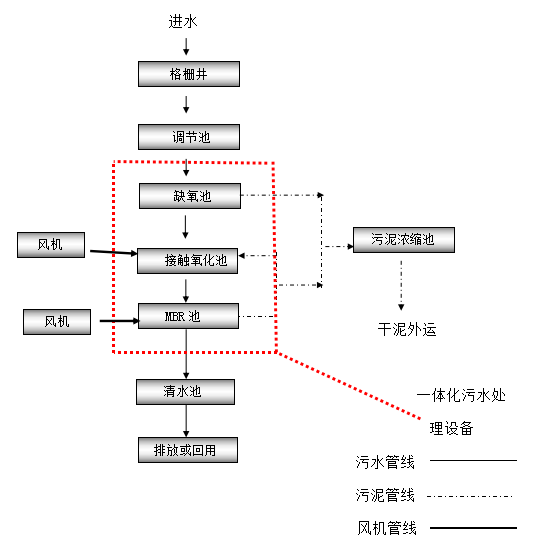
五、工藝流程

工藝流程說明
(1)生活污水經格柵后自流進入調節池,由于污水的水質水量變化較大,因此要經過調節池進行調節水質水量。
(2)缺氧作用原理是通過水解高效分解好氧條件下難以降解的有機污染物,通過對廢水中的B/C的提高。
(3)生物接觸氧化工藝采用固定式生物填料作為微生物的載體,生長有微生物的載體淹沒在水中,曝氣系統為反應器中的微生物供氧。由于生物接觸氧化法的微生物固定生長于生物填料上,克服了懸浮活性污泥易于流失的缺點,在反應器中能保持很高的生物量。
(4)MBR工藝說明

MBR反應器示意圖

MBR系統工作示意圖
1、 MBR簡介
膜生物反應器(MBR)是高效膜分離技術與活性污泥法相結合的新型污水處理技術,可用于有機物含量較高的市政或工業廢水處理。雖然有氧MBR過程的技術應用可以追溯到20世紀70年代,但是它在污水處理領域的大規模商業應用也是在過去的10年間剛剛開始的。
MBR是高效膜分離技術與生化技術相結合的新型污水處理技術。它繼承了膜分離技術和生化處理技術的特點并強化了生化處理效果。
2、 與傳統的活性污泥法相比,MBR具有以下優點:
(1)0.05微米膜過濾產水,出水懸浮物和濁度接近于零,可直接回用;
(2)與傳統處理系統相比,可節省50%的土地使用面積;
(3)由于膜的高效截流作用,微生物完全截流在反應器內,實現了反應器水力停留時間(HRT)和污泥齡(SRT)的完全分離,使運行控制更加靈活穩定;
(4)反應器內的微生物濃度高達5000-8000毫克/升,生化效率高,耐沖擊負荷強;
(5)泥齡(SRT)長,有利于增值緩慢的硝化細菌的截流、生長和繁殖,系統硝化效率得以提高;
(6)反應器在高容積負荷、低污泥負荷、長泥齡條件下運行,剩余污泥排放量少;
(7)膜分離使污水中的大分子難降解成分在生物反應器內有足夠的停留時間,大大提高了難降解有機物的降解效率;
(8)系統自動化程度高,采用 PLC控制,可實現全程自動化控制;
(9)模塊化設計,結構緊湊,占地面積小,運行費用低廉。
