一、養豬場污水處理設備工程概況
根據業主提供的數據,養豬場清糞方式為水沖糞,日排糞污水約100噸。廢水中主要含有機物質、氨氮、懸浮物,如果直接將其排放入受納水體,會造成水質的富營養化,造成浮游生物和藻類的過量繁殖進而引起水質惡化,其好氧特性會使水體的溶解氧降低,導致魚類等生物死亡,影響周邊地區的生活環境。從保護環境和企業自身的長遠發展來看,治理過程中排放的廢水并使之達標排放,既具有經濟效益也具有社會效益。

二、養豬場污水處理設備設計依據
(1)《中華人民共和國環境保護法》
(2)《畜禽養殖業污染物排放標準》(GB18596-2001)
(3)《畜禽養殖業污染防治技術規范》(HJ/T81-2001);
(4)《規模化畜禽養殖場沼氣工程設計規范》(NY/T 1222-2006);
(5)《規模化畜禽養殖場沼氣工程運行、維護及其安全技術規程》(NY/T 1221-2006);
(7)《室外給水設計規范》(GB50013-2006);
(8)《室外排水設計規范》(GB50101-2005);
(9)《給水排水工程結構設計規范》(CECS138:2002);
(10)《惡臭污染物排放標準》(GB1455-1993);
(11)《糞便無害化衛生標準》GB7959-87;
(12)《室外排水設計規范》1997年修訂(GB J 14—1987)
(13)業主提供的廢水水量和相關要求。

三、養豬場污水處理設備設計原則
本工程的編制遵循以下原則:
(1)貫徹國家關于環境保護的基本國策,認真執行國家和地方的環保法規、政策、規范和標準;
(2)根據進污水處理場污水水質及達標水質要求,選用適合該公司實際的先進的、成熟的污水處理新工藝、新技術、新設備和新材料,以達到低能耗、低運行費、低基建、少占地、管理方便、運行穩定、工期短的目的;
(3)采用先進、可靠的自動化控制技術,提高污水處理場管理操作水平,保證污水處理場運行在最佳狀態,監控儀表能運行穩定,維修方便,操作簡單。
(4)選用質量好、價格低、效率高的污水處理專用設備,減少維護工作量,增強運行的穩定性;
(5)在保證處理效果的前提下,盡量節省工程投資,節省用地、能耗,降低運行成本。
(6)工藝流程先進、簡潔、可靠,便于操作管理;
(7)在整體布局上,綜合處理工藝要求與現場地質條件和工廠布局盡可能相協調。
(8)選用經實踐檢驗,對熱處理污水處理效果好的污水處理工藝,確保該污水處理設施一次性達到國家三級排放標準。
(9)妥善處理固、氣廢氣物,避免二次污染的產生。
四、養豬場污水處理設備進出水水質
進水水質
根據業主提供的資料和同類型污水水質情況,進水水質如下:
沼氣池出水:
PH:6~7 SS≤800mg/L CODcr≤3500mg/L BOD5≤1700mg/L
2.出水水質
本方案設計中出水水質達到《城鎮污水處理廠污染物排放標準》(GB18918—2002)一級標準B類排放標準。具體主要數據如下:
單位:mg/L
污染因子質 | 設計出水水質 |
CODCr | ≤60 |
BOD5 | ≤20 |
SS | ≤20 |
pH | 6-9 |
五、養豬場污水處理設備工藝選擇
養殖場主要采取水沖糞的養殖模式,養殖糞污水主要包括豬排泄的糞尿、沖洗水和濺漏飲用水。該糞污水的特點:
有機質濃度較高,懸浮物較多,氨氮含量高;
糞污水中可能含有消毒水、殘留的獸藥以及各種人畜共患病原體等污染物。
選擇污水處理工藝時,首先應考慮處理工藝的實際效果,必須使處理工藝的去除效果滿足污水處理程度的要求,使污水處理站水質達標。其次,還要考慮工藝的可靠性、可行性、穩定性。在保證達標的前提下,則應考慮工藝的經濟指標。投資少、運行費用低的工藝是人們的首先,另外,占地少、工藝流程短、運行管理方便亦是選擇工藝時應注意的問題。
廢水生物降解性能較好,但因水質、水量變化較大,有機物濃度高,如單采用好氧工藝很難使出水達標。從目前國內外對高濃度廢水處理的研究成果和實際工程運行效果來看,結合我公司多年水處理工作經驗,本工程推薦采用固液分離+厭氧沼氣池+絮凝氣浮機+AO接觸氧化的處理工藝??捎行摮龔U水中的有機物、懸浮物等指標,不僅工藝路線準確,設備投資較小,操作方便,而且藥劑用量也較少,運行費用較低。

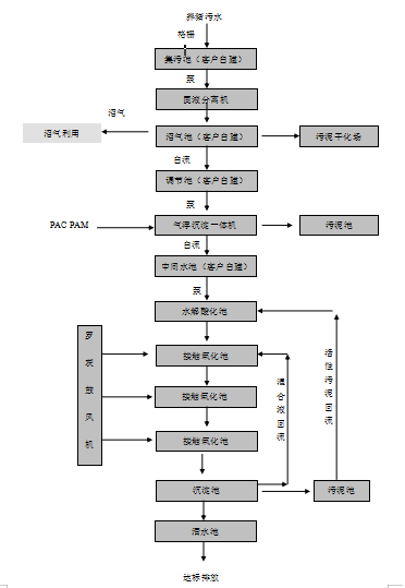
六、養豬場污水處理設備工藝介紹
糞污水首先通過格柵攔截去除大直徑的雜物如胎衣、塑料袋等,進入集污池,進行水質、水量調節。再提升至篩網式固液分離機進行固液分離,分離去除糞污水中大部分的糞渣顆粒。分離出的干糞渣進行堆肥處理,濾液流入沼氣池,在沼氣池中經微生物降解去除大部分COD,同時產生大量沼氣,沼氣可作為清潔燃料加以利用,沼液進入氧化塘,進行生態利用。
沼氣池出水自流進調節池主要起到調節水量和水質,確保廢水處理系統穩定、連續運行的作用。
調節池出水后進入溶氣氣浮機,對廢水中的懸浮物等進一步進行大幅度地分離去除,從而有效降低COD、SS和后續生化處理工藝的有機負荷,提高整個系統的運行效率。氣浮機處理出來的浮渣自流進入污泥池。
流入中間水池的廢水泵入水解酸化池。水解酸化工藝主要用于有機物濃度較高,SS較高的污水處理工藝,是一個比較重要的工藝。水解(酸化)處理方法是一種介于好氧和缺氧處理法之間的方法,和其它工藝組合可以降低處理成本提高處理效率。水解酸化工藝根據產甲烷菌與水解產酸菌生長速度不同,將缺氧處理控制在反應時間較短的缺氧處理第一和第二階段,即在大量水解細菌、酸化菌作用下將不溶性有機物水解為溶解性有機物,將難生物降解的大分子物質轉化為易生物降解的小分子物質的過程,從而改善廢水的可生化性,為后續處理奠定良好基礎。氣浮機出水本身就帶有一定的溶解氧,對加速水解酸化反應具有一定意義。
水解酸化池出水自流進入生物接觸氧化池中懸掛高效立體彈性填料,并由鼓風機充氧曝氣,維持池內溶解氧濃度 2~4mg/l的條件。在接觸氧化池中主要存在好氧微生物及自養細菌(硝化菌),好氧微生物可將有機物分解成 CO2和 H2O,大幅度降解廢水中的 BOD5、CODCr、SS等污染負荷。
接觸氧化池按推流運行,以提高有機物的去除率。生物接觸氧化池出水進入二沉池,進行脫落生物膜污泥與清水分離,實現出水達標排放的目的。二沉池設為平流式,污泥由污泥泵打入污泥池,在必要時還可將部分污泥回流至生物接觸氧化池和水解酸化池,補充微生物菌源,以達到提高 N、P及有機物去除率的目的。
經沉淀池沉底后上清液進入清水池后達標排放。
